DZB-50型

产品型号:
DZB-50

产品概述:

皮带机倒断带自锁装置是一种专门用于带式输送机的安全保护设备,主要用于保护皮带输送机在发生断带或倒带事故时,迅速锁住下滑的皮带,防止因皮带断裂或失控下滑而造成重大设备损坏、人身伤亡等事故保障输送系统的安全稳定运行,特别适用于大倾角、大运量、长距离强力型带式输送机。

使用条件:

1、型号:DZB-50;

2、适用带宽:650-2200mm;

3、动作距离:600mm(可调);

4、额定制动力:50kN;

5、动作时间:<0.5s;

6、适用最大倾角:<32°;


产品优势:

高效可靠

适应性强

智能控制

易于维护

工作原理:

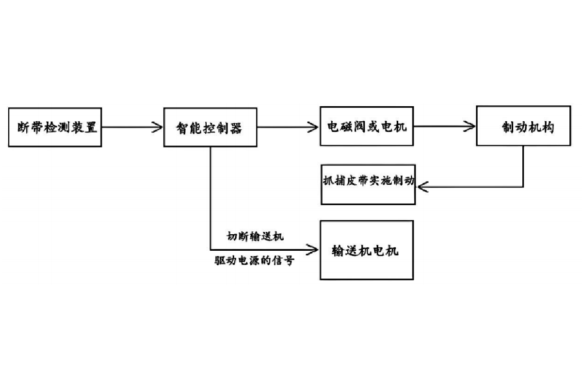
该装置通过实时监测输送带的运行状态,当检测到以下异常情况时自动触发抓捕装置:输送带突然断裂,驱动装置失效导致的输送带逆转,当运行中的皮带发生倒带断带时,倒带断带检测装置触发传感器立即向输送机主机控制系统发出倒带断带故障信号,控制主机随机进行数据处理并发出相应的控制指令,控制倒带断带抓捕器机构动作,迅速抓住断带下滑或倒带运行中的皮带同时让主电机和相关联的其它设备停机。

性能特点

Performance characteristics

快速响应:可在毫秒级时间内检测并锁定断带或逆转

双重保护:机械锁定与电气保护联动

状态监测:实时显示输送带运行状态

多重检测:采用速度传感器、张力传感器等多参数综合判断

采用军工级检测传感器和控制主机选用西门子可编程控制嚣(PLC),可实现与中控室通讯,实时监控皮带机的工作状态

具有故障显示查询、声光报警功能,可采用多种操作模式

抓捕机构关键部分整体焊接件构成,压带部分强度大、韧性好、重量轻,能保证在抓捕时与胶带紧密接触、防止打滑,便于搬运和现场安装

模块化设计,维护简便

支持接入 PLC 或 DCS 系统,实现智能化管理

售后服务

after-sale service

技术服务和安装指导

在皮带机安装期间,厂家派技术人员到用户处免费进行技术服务和安装指导。

24小时内到达指定现场

用户在使用过程中出现不正常现象,厂家在接到通知后24小时内到达指定现场。

联系人  Contacts

孙经理

电话  Telephone

18651469368

24小时内到达指定现场

用户在使用过程中出现不正常现象,厂家在接到通知后24小时内到达指定现场。

地址  Address

江苏省徐州市铜山区利国镇马元村c194